SDG4046 - jednoduchý analogový STEP/DIR generátor

sae
Příspěvky: 35
Registrován: 28. 3. 2016, 8:49

6. 4. 2016, 11:53

Áno, driver a KM si ešte dokúpim podľa výkonu. (prečítal som už pomaly celý web, tak som frajer :lol: )
Chcel som si tento generátor urobiť s 555-kou, ale nebol by tam ten rozbeh a dobeh. Týmto si mi trafil presne to, čo potrebujem :-)
Dík.
Koďous
Příspěvky: 3
Registrován: 6. 2. 2021, 12:13

6. 2. 2021, 6:28

Zrdavím,
dostal se mi do ruky driver TB6600 s motorem Nema23. Dal by se tento generátor SDG4046 použít na řízení ?
Děkuji
Uživatelský avatar
Thomeeque
Příspěvky: 9535
Registrován: 30. 1. 2012, 10:20
Bydliště: Mimo ČR

6. 2. 2021, 7:07

Ahoj, ano, ale je otázka, zda je to pro tebe vhodné řešení. Jaké s tím vším máš plány? Za málo, T.
mimooborová naplavenina • kolowratský zázrak™ • NPS • GCU • HirthCalc • ncDP.ino
Koďous
Příspěvky: 3
Registrován: 6. 2. 2021, 12:13

8. 2. 2021, 12:08

Ahoj,
použití pro posun frézy na dřevo. Nepotřebuji nic složitého, jednoduché ovládání.
xener
Příspěvky: 855
Registrován: 2. 3. 2019, 12:48

8. 2. 2021, 11:43

nestaci ti na to dc motor s nejakou prevodovkou? napriklad motor na stierace?
ltym generatorom nebudes mat predstavu akou rychlostou ti ide posuv, takze je to zbytocne nasadenie krokoveho motora. ten generator sluzi na test zostavy, nie na riadenie.
Uživatelský avatar
Thomeeque
Příspěvky: 9535
Registrován: 30. 1. 2012, 10:20
Bydliště: Mimo ČR

8. 2. 2021, 3:48

Souhlasím, KM je primárně určen pro přesné polohování, takže je to zde trochu zbytečné a navíc to přináší zbytečné komplikace (relativně složité, moment výrazně padá s vyššími RPM, může se totálně zaseknout). Přesto mne napadá pár argumentů pro tuto cestu:

1. velký rozsah rychlosti
2. stabilita rychlosti
3. rozšířitelnost - pokud v budoucnu zjistíš, že by se ti přecijen hodilo přesné polohování případně složitější automatizovaný pohyb, třeba tam a zpět, nahradíš jen SDG nějakým sofistikovanějším řízením (Arduino, PC..),
4. pokud už ten KM a driver máš a nevíš, co s nim :)

Hlavní problém SDG je, že v nějaké konstalaci bohužel sem tam čip vygeneruje step pulz sám od sebe (podle datasheetu by imho neměl, ale možná mi něco uniklo, chtěl jsem to zkusit prozkoumat, ale nikdy jsem se k tomu nedostal), pro mé použití to ničemu nevadilo. Řešení - pokud to vadí - je buď:

- použít INSTANT_STOP mód, kdy je generátor spolehlivě blokovaný, jakmile pustíš tlačítko -bohužel se tím ale připravíš o brzdící rampu, motor se zastaví (nebo alespoň pokusí zastavit) okamžitě, což může být dost nebezpečné při vyšších rychlostech, nebo
- driver v klidu vypínat (což je celkem rozumné i z jiných důvodů)

Je to na zvážení.

T.
Naposledy upravil(a) Thomeeque dne 8. 2. 2021, 4:08, celkem upraveno 2 x.
mimooborová naplavenina • kolowratský zázrak™ • NPS • GCU • HirthCalc • ncDP.ino
Uživatelský avatar
Thomeeque
Příspěvky: 9535
Registrován: 30. 1. 2012, 10:20
Bydliště: Mimo ČR

8. 2. 2021, 3:57

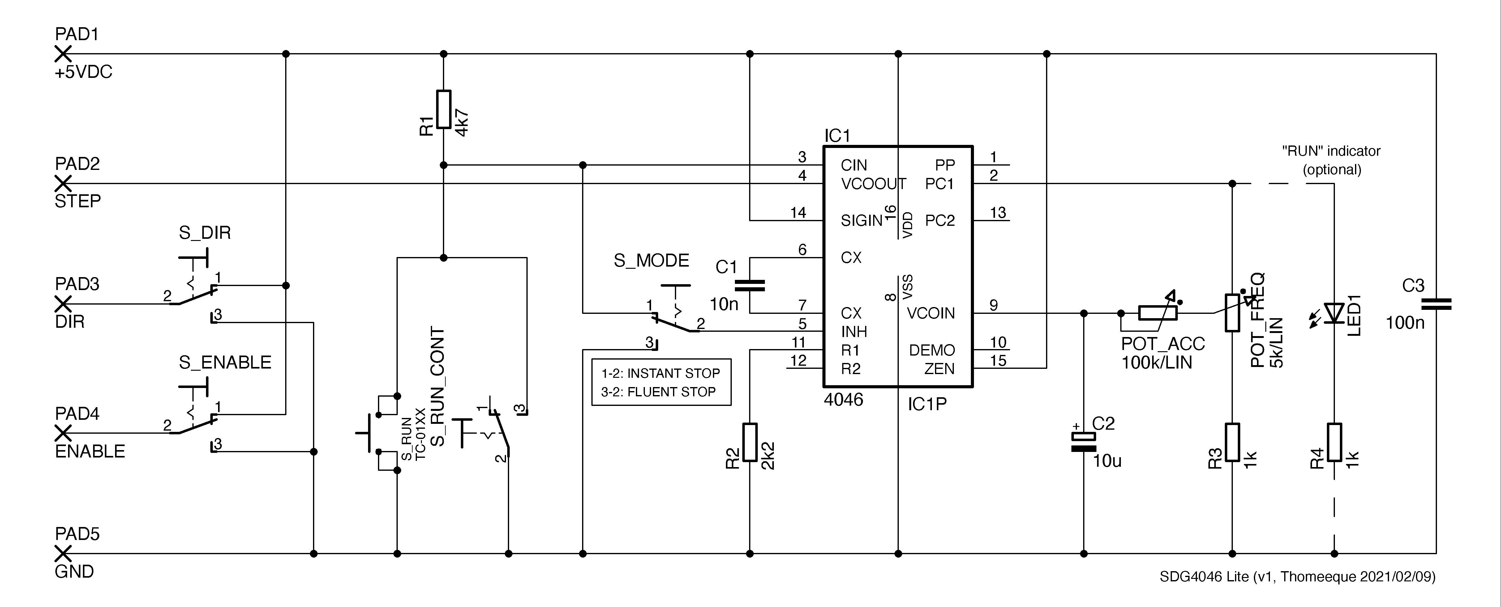
Jinak, už dlouho jsem si říkal, že bych mohl nakreslit zjednodušenou verzi (SDG4046 Lite) bez klopného obvodu, ne každý potřebuje mít zvlášť tlačítko na každý směr a obvod se tím výrazně zjednoduší, tak tady je:

SDG4046_Lite_v1.png

Navíc - pro úplnost - jsem přidal nepovinný ENABLE vypínač.

T.

EDIT: Trochu jsem schema přeuspořádal, aby bylo lépe čitelné (a změnil R2 na standardnějších 2k2). Jinak pro obvod platí stejné ctnosti/nectnosti jako v prvním a tomto postu, ideálně projít celé téma a případně se zeptat.

EDIT2: Hodnoty pro frekvenční (steprate) rozsah jako v tomto (a tomto) videu:
  • C1 = 1nF
  • R2 = 2k
  • R3 = 470R
Naposledy upravil(a) Thomeeque dne 9. 2. 2021, 11:45, celkem upraveno 4 x.
mimooborová naplavenina • kolowratský zázrak™ • NPS • GCU • HirthCalc • ncDP.ino
Mex
Příspěvky: 10287
Registrován: 6. 2. 2014, 10:29

8. 2. 2021, 4:13

Když už bys měl na frézce pohon krokáčem - nestálo by zato to pak udělat už trochu chytré?
Třeba aby se dala zvolit buď nějaká sekvence ježdění tam a zpátky, přesně nastavit rychlosti, případně délku jízdy atd.
Tak pak spíš nějaké nejlacinější Arduino.
lapa
medaile za lepsi forum
Příspěvky: 3045
Registrován: 6. 5. 2009, 7:18
Bydliště: Praha

8. 2. 2021, 10:52

Takove udelatko ma myslim jova, ale postavene na Picaxe.
Kostka těžko vysvětlí úsečce, natož bodu, že život má i jiné dimenze než má ten jejich ...
Koďous
Příspěvky: 3
Registrován: 6. 2. 2021, 12:13

8. 2. 2021, 11:34

Díky za Vaše připomínky. Použití Arduina je asi nad moje síly, programování jde mimo mě. Asi zkusím postavit aktuální SDG4046 Lite, vyzkouším a případně budu pokračovat dál.
Uživatelský avatar
Thomeeque
Příspěvky: 9535
Registrován: 30. 1. 2012, 10:20
Bydliště: Mimo ČR

9. 2. 2021, 10:29

Tak držím palce, kdyby něco, klidně se ptej.
mimooborová naplavenina • kolowratský zázrak™ • NPS • GCU • HirthCalc • ncDP.ino
Odpovědět

Zpět na „Ostatní elektronika“