soustruh 1i611p
Ahoj,
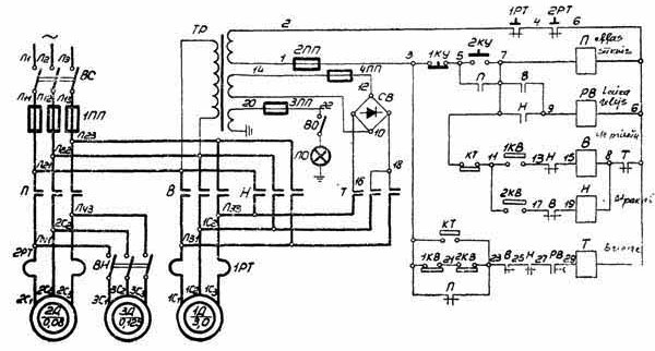
bude někdo tak laskav a změřil by mi výstupní napětí z transformátoru přivedené na usměrňovací můstek pro brždění vřetene viz schéma a proudovou hodnotu pojistky (4PP) před můstkem? ( měřit bez sepnutého stykače pro brždění vřetene )
Předem děkuji za reakce.
Petr
							
			
									
									bude někdo tak laskav a změřil by mi výstupní napětí z transformátoru přivedené na usměrňovací můstek pro brždění vřetene viz schéma a proudovou hodnotu pojistky (4PP) před můstkem? ( měřit bez sepnutého stykače pro brždění vřetene )
Předem děkuji za reakce.
Petr
KDO NIC NEDĚLÁ,NIC NEPOKAZÍ.
						Ahoj,
díky za informaci, v mém soustruhu pochopitelně původní transformátor chybí, brzda je tudíž nefunkční, tak zjišťuji, jak a čím jej nahradit. (nepředpokládám, že-by na původním trasformátoru byl štítek s informacemi o proudu jednotlivých vinutí)
Předpokládám při jištění 20A bude muset být zdroj minimálně 60V 10A - 15A. Úplně by stačilo, když by někdo z vlastníků tohoto stroje posuvným měřítkem změřil průměr vodiče vinutí na sekundáru transformátoru, které je určeno pro brzdu vřetene.
Petr
			
									
									díky za informaci, v mém soustruhu pochopitelně původní transformátor chybí, brzda je tudíž nefunkční, tak zjišťuji, jak a čím jej nahradit. (nepředpokládám, že-by na původním trasformátoru byl štítek s informacemi o proudu jednotlivých vinutí)
Předpokládám při jištění 20A bude muset být zdroj minimálně 60V 10A - 15A. Úplně by stačilo, když by někdo z vlastníků tohoto stroje posuvným měřítkem změřil průměr vodiče vinutí na sekundáru transformátoru, které je určeno pro brzdu vřetene.
Petr
KDO NIC NEDĚLÁ,NIC NEPOKAZÍ.
						zase bych to tak nepřehánělpetyrekk píše:Ahoj,
díky za informaci, v mém soustruhu pochopitelně původní transformátor chybí, brzda je tudíž nefunkční, tak zjišťuji, jak a čím jej nahradit. (nepředpokládám, že-by na původním trasformátoru byl štítek s informacemi o proudu jednotlivých vinutí)
Předpokládám při jištění 20A bude muset být zdroj minimálně 60V 10A - 15A. Úplně by stačilo, když by někdo z vlastníků tohoto stroje posuvným měřítkem změřil průměr vodiče vinutí na sekundáru transformátoru, které je určeno pro brzdu vřetene.
Petr
při krátkodobém mžikovém provozu trafo snese i mnohonásobné přetížení, pro trvalý provoz se počítá 2,5A/mm2, pro tento druh provozu - 2s brždění, pak 5 minut stát, 10 min chod atd..... bych se vůbec nebál třeba 15A/mm2
aby se to trafo významně ohřálo, musel bys to hodinu v kuse rozbíhat a brzdit
koneckonců máš na té mašině krásné vodítko - průměr drátu ve vinutí motoru
tam přece ten brzdící proud teče taky
Obvykle se dějí věci obvyklé. Méně často se dějí věci neobvyklé a zcela vyjímečně se dějí věci vyjímečné...
Masturn 40 CNC, Hermle UWF1200H CNC a pár klasik
http://www.radialengine.cz" onclick="window.open(this.href);return false;
http://www.autopejsek.cz" onclick="window.open(this.href);return false;
						Masturn 40 CNC, Hermle UWF1200H CNC a pár klasik
http://www.radialengine.cz" onclick="window.open(this.href);return false;
http://www.autopejsek.cz" onclick="window.open(this.href);return false;
Tak na to bych vůbec nespoléhal, protože v asynchronním motoru je vinutí statoru pro každou fázi rozloženo do několika cívek, které jsou různě pospojovány (sériově, paralelně nebo kombinací obou způsobů), takže proud se dělí do jednotlivých cívek.testone píše: koneckonců máš na té mašině krásné vodítko - průměr drátu ve vinutí motoru
tam přece ten brzdící proud teče taky
To "petyrekk": motor v tom Tvém soustruhu by měl mít dle dokumentace 3 kW. Celá léta jsme v práci používali jednoduché pravidlo, že asynchronní elektromotor při sdruženém napětí 380V (400V) odebírá cca 2A na každý kilowatt jeho výkonu. Docela to tak sedí (samozřejmě je to jen taková rychlá pomůcka, takže tuto hodnotu nelze brát za bernou minci). Takže elektromotor 3 kW by měl odebírat cca 6A v každé fázi. Tvůj návrh proudu odebíraného z transformátoru 7A je korektní. Sekundární vinutí transformátoru pro proud 7A bych viděl tak na průměr 1,8 - 1,9 mm v mědi.
Soustruh: S-28 Žebrák
Stolní vrtačka: TOS V10A
Pásová pila: G5013W/400
						Stolní vrtačka: TOS V10A
Pásová pila: G5013W/400
Tuna:
http://www.c-n-c.cz/viewtopic.php?f=64&t=5305" onclick="window.open(this.href);return false;
a tuna
http://www.c-n-c.cz/viewtopic.php?f=60&t=6868&start=0" onclick="window.open(this.href);return false;
Děkuji všem zúčastněným.
Petr
			
									
									http://www.c-n-c.cz/viewtopic.php?f=64&t=5305" onclick="window.open(this.href);return false;
a tuna
http://www.c-n-c.cz/viewtopic.php?f=60&t=6868&start=0" onclick="window.open(this.href);return false;
Děkuji všem zúčastněným.
Petr
KDO NIC NEDĚLÁ,NIC NEPOKAZÍ.
						Dneska jsem ke své hrůze zjistil, že soustruh 1i611p pravděpodobně neumí 19 závitů na palec (TPI), což je shodou okolností pro mne nejzajímavější trubkový závit 1/4 a 3/8. Umí to 18 a pak až 20 TIP, jestli teda správně koukám do manuálu a tabulky posuvů. Můžete to prosím někdo potvrdit, kdo tenhle strojek máte?
Dík.
			
									
									
						Dík.
jj je to aktuální
a nešlo by to prosím napsat sem ať si to mohou přečíst i ostatní? Já z manuálu pochopil, že pro palcové závity (teď mám nastavené metrické) je potřeba vyměnit kolo za 40-ti zubové, čili sestava kol bude 35/127/77/40. Ale pak bohužel vidím v tabulce posuvů řadu pro palcový zavit tuto: 24, 20, 18, 16, 14, 12, 11, 10,... prostě 19 závitů na palec tam nevidím...
			
													a nešlo by to prosím napsat sem ať si to mohou přečíst i ostatní? Já z manuálu pochopil, že pro palcové závity (teď mám nastavené metrické) je potřeba vyměnit kolo za 40-ti zubové, čili sestava kol bude 35/127/77/40. Ale pak bohužel vidím v tabulce posuvů řadu pro palcový zavit tuto: 24, 20, 18, 16, 14, 12, 11, 10,... prostě 19 závitů na palec tam nevidím...
					Naposledy upravil(a) brutal dne 29. 7. 2021, 8:15, celkem upraveno 2 x.
									
			
									
						Atypické stoupání se dělají kombinací převodového poměru kol na lyře pronásobené převodovým poměrem nastavené kulisami v univerzální převodovce posuvu. Ne úplně všechny palcové (hlavně jemnější) vycházejí, celkových kombinací je jen párset. 
Výměna jednoho kola pro palcové stoupání je potřeba, aby odpovídaly stoupání dle tabulky na převodovce. Pro atypy se musí měnit více kol.
			
									
									
						Výměna jednoho kola pro palcové stoupání je potřeba, aby odpovídaly stoupání dle tabulky na převodovce. Pro atypy se musí měnit více kol.
jo aha, tak to potom už to začíná dávat smysl, včetně těch výpočtů v ruštině 
Čili i soustruh 1i611p měl ve výbavě pravděpodobně spoustu výměnných kol pro různé závity. Já k tomu při koupi bohužel nedostal žádná kola navíc, jenom to co bylo na stroji, což teda naštěstí byly pro metrické závity. Tak jsem si naivně myslel, že k tomu měly být jen dvě kola na výměnu - jedno pro modulární a jedno pro palcové závity.
			
									
									
						Čili i soustruh 1i611p měl ve výbavě pravděpodobně spoustu výměnných kol pro různé závity. Já k tomu při koupi bohužel nedostal žádná kola navíc, jenom to co bylo na stroji, což teda naštěstí byly pro metrické závity. Tak jsem si naivně myslel, že k tomu měly být jen dvě kola na výměnu - jedno pro modulární a jedno pro palcové závity.
No vida, a už tu asi mám i výsledek - pro 19 TPI bych mohl nastavit páky dle tabulky na 20 a dát výměnné kolo 38 zubů...  radši to půjdu ještě přepočítat, ať zbytečně nevyrábím kolo které nepotřebuju 
Každpádně díky všem za nakopnutí správným směrem
			
									
									
						Každpádně díky všem za nakopnutí správným směrem