Starý soustruh J.Volman
Tak po půl roce jsem se taky dočkal a koupil si tento soustruh . Nebyly k tomu výměnná kola na závity a malý suport. Jinak vše fungovalo po připojení na síť. Momentálně ho mám rozložený, zakonzervovaný olejem a jak bude čas,tak se do něj pustím. Celková délka 145cm a cena byla 10tis. za soustruh včetně věcí (nože atd.) na vozíku.
krasavec

https://www.facebook.com/pages/Volman-% ... =bookmarks" onclick="window.open(this.href);return false;
Volman MN80, Volman M6 ,Volman NOF a další litinové smetí...
Volman MN80, Volman M6 ,Volman NOF a další litinové smetí...
-
soustružník
- Příspěvky: 832
- Registrován: 25. 10. 2009, 2:47
Přeji hodně radosti z nového stroje. Myslím, že by si časem zasloužil silnější motor.
Díky
.
Motor časem tedy seženu. Mám doma kombinovaný dřevoobráběcí stroj UMDS 2A a tam je 1,5KW a 1410 ot/min.. Tak jsem si říkal, že bych stejný dal i do tohoto soustruhu.
Jinak teď přemýšlím, co je lepší udělat. Soustruh jsem rozložil do tzv. “ bloků “ (vřeteno, lože, apod. ne do šroubku ale tak, abych to sám sundal z vozíku). Jestli není lepší ho smontovat na místě, kde bude natrvalo a vyzkoušet ho. Přitom bych zjistil co bych na něm chtěl vylepšit apod. a na jaře ho dát do laku. Vzhledem k tomu, že se barva loupe tak je skoro nulová šance, že bych se na to na jaře vykašlal. Navíc nemám rád, když mi něco koroduje. Mám obavu, když to udělám opačně, tak si potom poškodím barvu.
Motor časem tedy seženu. Mám doma kombinovaný dřevoobráběcí stroj UMDS 2A a tam je 1,5KW a 1410 ot/min.. Tak jsem si říkal, že bych stejný dal i do tohoto soustruhu.
Jinak teď přemýšlím, co je lepší udělat. Soustruh jsem rozložil do tzv. “ bloků “ (vřeteno, lože, apod. ne do šroubku ale tak, abych to sám sundal z vozíku). Jestli není lepší ho smontovat na místě, kde bude natrvalo a vyzkoušet ho. Přitom bych zjistil co bych na něm chtěl vylepšit apod. a na jaře ho dát do laku. Vzhledem k tomu, že se barva loupe tak je skoro nulová šance, že bych se na to na jaře vykašlal. Navíc nemám rád, když mi něco koroduje. Mám obavu, když to udělám opačně, tak si potom poškodím barvu.
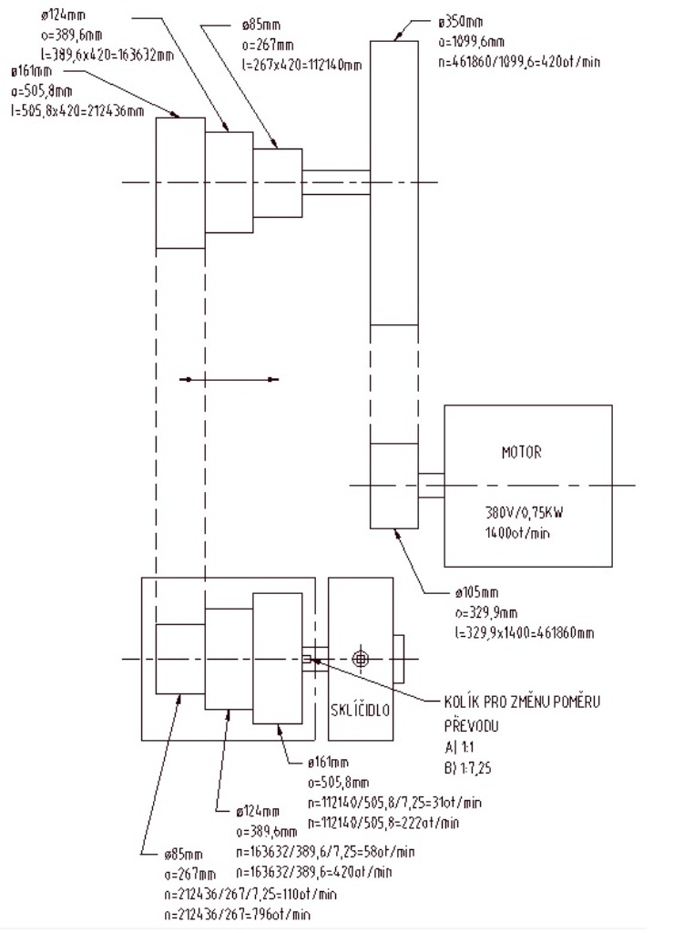
Tak soustruh je složený na místě, kde bude trvale. Spočítal jsem si zatím ot/min jaké tam mám k dispozici:
31, 58, 110, 222, 420, 796.
Jinak budu muset nejprve sehnat řemen. Ten co tam mám je celý popraskaný do hloubky. Dále musím popřemýšlet o vaně. Všude jsou mazničky, takže ten olej pak časem steče na zem. Tak by to šlo do vany spolu s nějakými třískami. Ta noha soustruhu byla celá od oleje vevnitř a v tom elektrika, takže takhle to nemůžu nechat. Dále bych chtěl nové stírátka, ale nevím zatím jaké.
31, 58, 110, 222, 420, 796.
Jinak budu muset nejprve sehnat řemen. Ten co tam mám je celý popraskaný do hloubky. Dále musím popřemýšlet o vaně. Všude jsou mazničky, takže ten olej pak časem steče na zem. Tak by to šlo do vany spolu s nějakými třískami. Ta noha soustruhu byla celá od oleje vevnitř a v tom elektrika, takže takhle to nemůžu nechat. Dále bych chtěl nové stírátka, ale nevím zatím jaké.
u koženého řemene je popraskání normálníedyss1 píše:Jinak budu muset nejprve sehnat řemen. Ten co tam mám je celý popraskaný do hloubky.
Dále musím popřemýšlet o vaně. Všude jsou mazničky, takže ten olej pak časem steče na zem. Tak by to šlo do vany spolu s nějakými třískami. Ta noha soustruhu byla celá od oleje vevnitř a v tom elektrika, takže takhle to nemůžu nechat. Dále bych chtěl nové stírátka, ale nevím zatím jaké.
nový ti udělají v Reko Jaroměř
olej si s elektrikou nevadí, pokud to neteče proudem někam do kontaktů tak to neřeš
velký transformátory jsou v oleji celý, je tam mj. pro zvýšení izolační pevnosti
Obvykle se dějí věci obvyklé. Méně často se dějí věci neobvyklé a zcela vyjímečně se dějí věci vyjímečné...
Masturn 40 CNC, Hermle UWF1200H CNC a pár klasik
http://www.radialengine.cz" onclick="window.open(this.href);return false;
http://www.autopejsek.cz" onclick="window.open(this.href);return false;
Masturn 40 CNC, Hermle UWF1200H CNC a pár klasik
http://www.radialengine.cz" onclick="window.open(this.href);return false;
http://www.autopejsek.cz" onclick="window.open(this.href);return false;
- jova
- Příspěvky: 2567
- Registrován: 2. 11. 2007, 1:40
- Bydliště: Chýnov to je kousek od Tábora
- Kontaktovat uživatele:
Dovolím si nesouhlasit. Nedá se srovnávat transformátorový olej s tím co teče ze stroje. Když pominu to, že izolační vlastnosti to bude mít mizerné, veškerá kabeláž tím olejem bude trpět. Guma se bude rozpouštět a plast ztvrdne tak, že se při pohybu rozláme a dráty se přetrhnou nebo zkratujítestone píše:... olej si s elektrikou nevadí, pokud to neteče proudem někam do kontaktů tak to neřeš
velký transformátory jsou v oleji celý, je tam mj. pro zvýšení izolační pevnosti
Já bych tu elektriku a olej nějak moc neřešil, když to tak postavili... Myslým, že kožený řemen by neměl být do hloubky popraskaný, dobře udržovaný řemen nepopraská ani na povrchu. Jaký řemen tam přijde? Já kupoval kožené řemeny ve firmě -Řemenárna-Nová Paka (posílají na dobírku). Díky za fotky koníka!
Olej je pěkná svině a to je fakt.jova píše:Dovolím si nesouhlasit. Nedá se srovnávat transformátorový olej s tím co teče ze stroje. Když pominu to, že izolační vlastnosti to bude mít mizerné, veškerá kabeláž tím olejem bude trpět. Guma se bude rozpouštět a plast ztvrdne tak, že se při pohybu rozláme a dráty se přetrhnou nebo zkratujítestone píše:... olej si s elektrikou nevadí, pokud to neteče proudem někam do kontaktů tak to neřeš
velký transformátory jsou v oleji celý, je tam mj. pro zvýšení izolační pevnosti
Například hydraulika dovede "sežrat" kabely za pár let, značení do roka. Motorový a nebo ložiskové jsou v tom poměrně lépe, viděl jsem taky hodně potečených vnitřností na frézkách a pak to repasoval. Kabely se lámou, izolace moc nevydrží.
Riziko je hlavně v kontaktech kdy rozpojení stykače může nakrásně zapálit celou elektriku od oleje.
A trafo olej je šílenost, ta se s kabelovou izolací nemusí vůbec. Izolační vlastnost oleje je také díky tomu že nemá v sobě vlhkost - když se berou vzorky na test nesmí se to otevřít jinak se vzorek okolní vlhkostí hned znehodnotí.
Pokud se zatékání oleje nedá zabránit dal bych elektriku jinam, pěkně přístupně do malého rozvaděče.
Jestli jde udělat spolehlivá střecha tak zase dnešní kabely vydrží opravdu hodně, kdy se trochu umažou.
Na konci poznávacího procesu je omyl zcela vyvrácen a my nevíme nic. Zato to víme správně.
to Jova, Cjuz
já jen aby z toho nedělal zas takovou vědu
ono tam té elektriky zas tolik nebude
já jen aby z toho nedělal zas takovou vědu
ono tam té elektriky zas tolik nebude
Obvykle se dějí věci obvyklé. Méně často se dějí věci neobvyklé a zcela vyjímečně se dějí věci vyjímečné...
Masturn 40 CNC, Hermle UWF1200H CNC a pár klasik
http://www.radialengine.cz" onclick="window.open(this.href);return false;
http://www.autopejsek.cz" onclick="window.open(this.href);return false;
Masturn 40 CNC, Hermle UWF1200H CNC a pár klasik
http://www.radialengine.cz" onclick="window.open(this.href);return false;
http://www.autopejsek.cz" onclick="window.open(this.href);return false;
Ahoj,
tenhle soustruh jsem do nedávna také měl. Pro inspiraci, kdyby se ti chtělo předělávat pohon, tak jsem tam měl třírychlostní motor 750/900/1440 otáček. Přepínač jsem měl uloženej pod "nortonkou v jedné bedýmce s hlavním vypínačem. KRásný tichý to bylo. Potom jsem to už měl jako ty. stálý převod a pak transmise. Otáčky jsem měl od 11 do 1500, ale víc jak 1000 jsem na tom netočil. Jen bych doporučil tu předlohu (převod z motoru na transmisi) dát na druhou stranu, aby se ti to nemotalo v jedné rovině s universálkou. Po vyyndání mostu tam vleze 500 mm. Stáčel jsem na tom setrvačníkový kolo z dvouřadýho řëtězu na jednořadý. Nad ložem to ve vybrání chodilo s mezerou 3mm:)
tenhle soustruh jsem do nedávna také měl. Pro inspiraci, kdyby se ti chtělo předělávat pohon, tak jsem tam měl třírychlostní motor 750/900/1440 otáček. Přepínač jsem měl uloženej pod "nortonkou v jedné bedýmce s hlavním vypínačem. KRásný tichý to bylo. Potom jsem to už měl jako ty. stálý převod a pak transmise. Otáčky jsem měl od 11 do 1500, ale víc jak 1000 jsem na tom netočil. Jen bych doporučil tu předlohu (převod z motoru na transmisi) dát na druhou stranu, aby se ti to nemotalo v jedné rovině s universálkou. Po vyyndání mostu tam vleze 500 mm. Stáčel jsem na tom setrvačníkový kolo z dvouřadýho řëtězu na jednořadý. Nad ložem to ve vybrání chodilo s mezerou 3mm:)