Stop motoru se zpožděním.
Potřeboval bych zpozdit vypnutí 3f motoru o cca 3 až 10 sec. od skutečného vypnutí. Je možné koupit něco takového, ideálně do rozvaděče na Din lištu. Zkoušel jsem nastavit v měniči doběh, ale to se neosvědčilo. Nemusí to být nutně na 3f, bude zapojen měnič, stačilo by zpozdit spínací obvod u měniče.
Díky
Díky
MN 80, R 12, Mazak QT8, VR2, V20, LR2, UME 200-2x, KV-250,
Zrovna tu na foru se prodavaji dobra casova rele Elko:
viewtopic.php?t=37918&p=383262&hilit=Elco#p383262
Aha, tak uz nic
viewtopic.php?t=37918&p=383262&hilit=Elco#p383262
Aha, tak uz nic
TOS S28, DIY CNC, Holzmann ZS-40HS, Prusa Mk3s+MMU2s, Bambu X1C Combo
No kdyz tam das vypinac, tak urcite, protoze vsemu seberes stavu. Ty stopujes menic vypinacem? Normalni je to tlacitky start a stop, potom menici zbyde stava, casaku take a muzes pouzit funkci zpozdeny odpad.
SM16A, FN20, 3E710B, CDC7-2, HO02, CO2laser, Fiber.. propagator www.atreon.cz
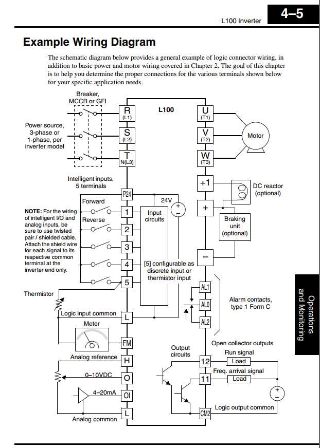
Na ponku ke zkoušení mám onen Hitachi L 100 kde je možné propojením svorek p24 a 1 zapnout měnič. Bohužel jsem nepřišel na princip funkce. P24 propojená se všemi ostatními svorkami nemá žádné napětí, ani netvoří uzavřený okruh(bzučák). Kde vezmu tedy napětí pro časové relé.
Do projektu je připraven měnič micromaster 420.
Do projektu je připraven měnič micromaster 420.
MN 80, R 12, Mazak QT8, VR2, V20, LR2, UME 200-2x, KV-250,
Vypadá to, že z toho Hitachiho napájení vytáhnout nelze. Pak by bylo potřeba dát relé s napájením 230V.trnkav píše: ↑7. 2. 2021, 6:04 Na ponku ke zkoušení mám onen Hitachi L 100 kde je možné propojením svorek p24 a 1 zapnout měnič. Bohužel jsem nepřišel na princip funkce. P24 propojená se všemi ostatními svorkami nemá žádné napětí, ani netvoří uzavřený okruh(bzučák). Kde vezmu tedy napětí pro časové relé.
Do projektu je připraven měnič micromaster 420.
Ten micromaster 420 to neumí - nemá na to paramatry. Umí to Micromaster 430 nebo 440 - má paramater P2849 Timer, ten se nechá připojit na vstup, nastavit funkci off-delay a čas zpoždění.
Pak to umí siemens sinamics V20, což je low cost náhrada za micromaster pro jednodušší aplikace. Akorát na nastavení to chce koupit wifi modul, přes klávesnici je to strašný opruz.
Elektrikář, mechaniku dělám jen z donucení a jako hobby.
Takže tenhle obrázek neplatí?
Já to nijak nezpochybňuju, jen se ptám.
Manuál jsem nečetl, takže jestli je tam něco třeba o zásadním proudovém omezení, tak to nevím.
Díky.
Jo, jde to pokud nebude relé brát víc než 30mA. Koukal jsem do českého manuálu. kde je zjednodušený obrázek. Tady je to popsáno na str. 4-5 a 4-6.
http://www.hitachi-america.us/supportin ... manual.pdf
Elektrikář, mechaniku dělám jen z donucení a jako hobby.
Aha, díky. To je dost málo. Po by fungovalo jenom pro nějaké čistě elektronické řešení, ne s relátkem na konci. Tedy něco jako RC člen a pár tranzistorů nebo 555, operák, MKO a podobně.Selic píše: ↑7. 2. 2021, 8:04 Jo, jde to pokud nebude relé brát víc než 30mA. Koukal jsem do českého manuálu. kde je zjednodušený obrázek. Tady je to popsáno na str. 4-5 a 4-6.
http://www.hitachi-america.us/supportin ... manual.pdf
Já jsem reagoval proto, že majitel měniče napsal, že tam nikde nic nenaměřil. A to by zřejmě naměřit měl.
